This page is intended to describe use of HCoS inside Circuit Cross-Connect - CCC environment.In order to guarantee dedicated bandwidth along CCC path it is necessary to apply traffic classifiers at the ingress and hierarchical schedulers and shapers at the egress. Using 2 Juniper MX204 routers and 2 DELL PowerEdge R520 servers we will simulate production GTS scenario. These devices are regular part of Prague's laboratory on which it is allowed access with known credentials.

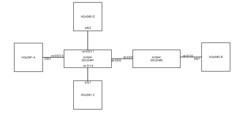
Physical layout


Logical layout